文章摘要:星空app官方版2024最新版下载气体灭火系统相信是大家都非常熟悉了,但是具体气体灭火系统的灭火原理是什么估计很多人都不是很了解。接下来小编就给大家主要的介绍一下气体灭火系统的原理。
星空app官方版2024最新版下载气体灭火系统相信是大家都非常熟悉了,但是具体气体灭火系统的灭火原理是什么估计很多人都不是很了解。接下来小编就给大家主要的介绍一下气体灭火系统的原理。


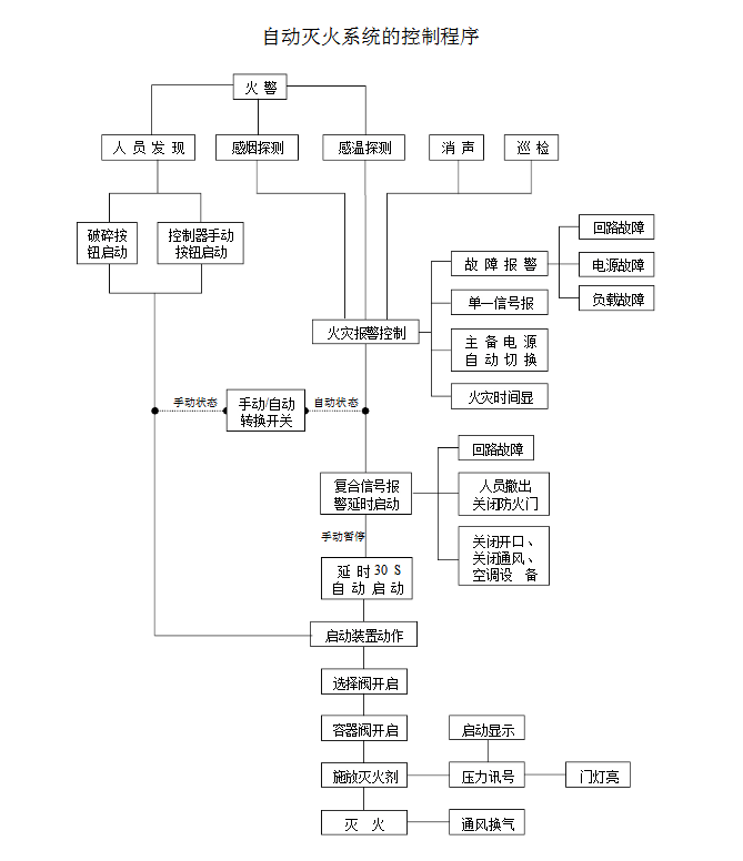
星空app官方版2024最新版下载气体灭火系统原理图
星空app官方版2024最新版下载气体灭火系统的工作原理就是在短时间内把存储瓶的惰性灭火气体通过灭火管道喷射到需要灭火的区域可燃物的燃烧终止或逐渐窒息,这个就是最容易理解的关于气体灭火系统的原始工作原理。那整套的气体灭火系统的工作流程是怎样的呢?下面我们用图文的形式为大家进行讲解。
首先我们来看看下面的气体灭火系统工作原理图,对星空app官方版2024最新版下载气体灭火系统的运作顺序有一个初步的概念,当自动报警系统收到二级报警(同时收到感烟探测器和感温探测器就叫二级报警)的时候,就会发一个信号给气体灭火系统的控制盘。
气体盘收到信号后,就会发指令启动气体钢瓶顶部的启动电磁阀,电磁阀动作来开启钢瓶顶部的阀门,使钢瓶内的气体释放出来。简单的说就是这样了。
其实一般的气体保护区都由几个钢瓶来保护(因为一个钢瓶里面的气体,往往不能达到将火扑灭的浓度),也就是说,当气体盘发指令来启动某一个钢瓶的时候,这个钢瓶里的气体喷放出来,把其他钢瓶的阀门顶开,来启动其他的钢瓶。
这样用来保护这个区域的所有钢瓶里的气体就都喷放出来了,这样来实现灭火。它的作用是通过向着火区域释放大量的卤代烷或“SDE”或二氧化碳灭火剂来抑制燃烧的化学反应或降低可燃区域空气中的含氧量和温度,使可燃物的燃烧终止或逐渐窒息。
以上就是星空app官方版2024最新版下载灭火系统的工作原理,如果大家有需要了解我们更多星空app官方版2024最新版下载气体灭火系统相关的信息就关注我们。
免责声明: 本网站只负责对文章进行整理、排版、编辑,是出于传递信息目的,并不意味着赞同其观点或证实其内容的真实性,如本站文章和转稿涉及版权等问题,请作者在及时联系本站,我们会尽快处理。本文关键词:星空app官方版2024最新版下载气体灭火系统|气体灭火系统 标题:气体灭火系统的工作原理是什么呢? 地址: //m.yituyici.com/news-hy/129.html
产品推荐







